A patent filing from Fiat Chrysler Automobiles has surfaced online detailing a new turbocharged inline-six engine in development.
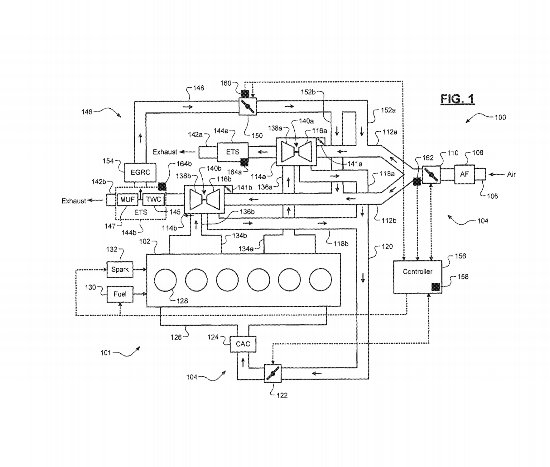
The patent, as described by Mopar Insiders, details an Exhaust Gas Recirculation (EGR) system used by turbocharged gasoline engines from the car manufacturer. The engine is thought to be dubbed the GME-T6 (Global Medium Engine Turbo-6).
According to unnamed sources, the GME-T6 will feature the car manufacturer’s eBooster technology that is used to virtually eliminate turbo lag and could allow FCA to user larger turbochargers on the forthcoming engine in a bid to generate more top-end power, with the eBooster eliminating the lag often experienced by large turbos.
Also Read: Is FCA Working On A Straight-Six Engine To Replace The Pentastar V6?
This isn’t the first we’ve heard of FCA’s upcoming turbocharged six-cylinder engine. In late 2018, it was reported that such an engine will eventually replace the aging Pentastar V6. It is understood that FCA engineers are developing the new unit with relatively small bores and want to restrict its displacement to under 3.0-liters in a bid to avoid higher taxes in certain parts of the world.
Mopar Insiders believes that the inline-six will be sold in a number of forms with power ranging from 360 up to 525 HP, likely achieved thanks to a pair of turbochargers as opposed to just one like lesser variants.
It remains to be seen when FCA WILL launch the powertrain, although it is thought to still be a few years away.

