Ferrari has filed a patent for a forced induction engine that features a new electrically operated turbocharger.

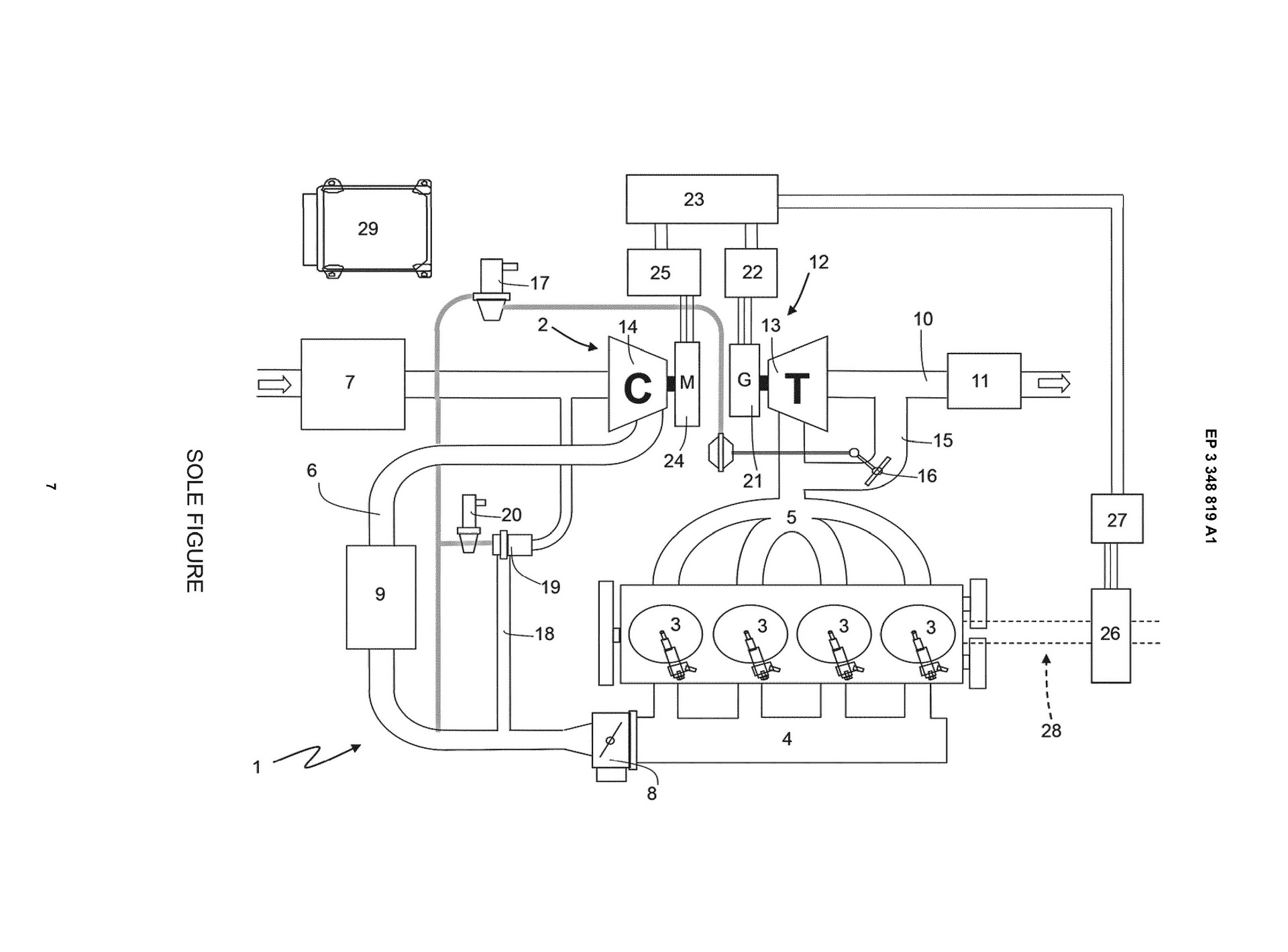
According to the application to the European Patent Office (hat tip to AutoGuide), Ferrari has designed a turbo system that has the turbine inserted into the exhaust duct, where it’s driven by the exhaust gases but the turbine wheel has no mechanical connection to a compressor.

Instead, the energy the turbine creates is stored in an electric generator and is then used to power an electric drive motor that drives the wheels, as well as an electrically assisted compressor that pumps more air into the engine.

Another intriguing part of the patent application is the drawing that accompanies it. It depicts Ferrari’s new turbo system being attached to a four-cylinder engine. That means that either Ferrari is indeed planning an electrified turbo four-cylinder engine or used the four-pot engine for illustration purposes only.

If Ferrari is in fact developing a new four-cylinder engine, that could be the first solid sign of the long-rumored Dino, or even a new powertrain to be used by Alfa Romeo and Maserati. We already knew that Ferrari is working on electrified powertrains for its next-generation supercars but a forced induction four-cylinder from Maranello? Only time will tell.

As for the patent itself, apart from the clear benefits of eliminating turbo lag, Ferrari reckons that the technique of inserting the turbine wheel into the exhaust duct will improve the sound of the engine. The company claims that the speed of the turbine wheel can be finely adjusted in order to perfectly tune the exhaust sound at any given engine speed, acting similar to an exhaust valve but with greater differentiation in tone.